<li id="4mmmm"><tt id="4mmmm"></tt></li>
  • <li id="4mmmm"></li>
  • <li id="4mmmm"><tt id="4mmmm"></tt></li>
  • <tt id="4mmmm"></tt>
  • <li id="4mmmm"><table id="4mmmm"></table></li>
  • <li id="4mmmm"><tt id="4mmmm"></tt></li>

    網站logo圖

    銷售熱線:0515-88361930、15851052430

    產品中心

    加熱設備

    攪拌設備

    水處理設備

    分、集水器

    一問一答
    聯系我們
    銷售熱線:

      0515-88361930

      1585 1052 430

      yckeen@163.com



    電加熱導熱油爐

    描述:電加熱導熱油爐又稱導熱油電加熱器,是一種“低壓高溫”型的高效節能供熱設備,能在較低的工作壓力下(<0.5MPa=獲得較高的工作溫度(≤340℃),供熱溫度在 300℃時,運行壓力僅為水的飽和蒸汽壓的七十分之一

    不懂規格選擇?

    選型指導

    想了解價格

    索取報價
    詳細說明

    產品特點 
       電加熱導熱油爐又稱導熱油電加熱器,是一種“低壓高溫”型的高效節能供熱設備。 
       1、能在較低的工作壓力下(<0.5MPa=獲得較高的工作溫度(≤340℃),供熱溫度在 300℃時,運行壓力僅為水的飽和蒸汽壓的七十分之一。 
       2、熱效率高(>95%)。 
       3、可以進行穩定均勻的加熱,并且能夠達到精確的溫度調控(控溫 精度可在±2℃范圍內)。 
       4、具有先進完備的控制系統和安全監測裝置。 
       5、供熱系統傳熱介質是有機熱載體——導熱油,該介質無味、無毒、 無環境污染、對操作工人健康無影響、對設備無腐蝕、使用壽命長。 
       6、油加熱器可以就近水平安裝在熱用戶(用熱設備或用熱環境)附近,不用打地基。 
       7、一般情況下,3-6 個月可以回收投資。 
       產品適用工作環境海拔不超過1000m;環境溫度在 5-40℃范圍內;環境 大相對濕度不大于 90%;周圍沒有導電塵埃、爆炸性氣體以及能嚴重破壞金屬和絕緣的腐蝕性的氣體;無明顯的震動。 
       如對產品有防爆等特殊要求,或在其它條件下使用,用戶在訂貨時具體協商。 

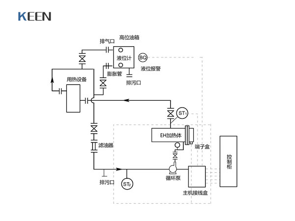
    附圖1  系統供熱循環系統示例圖 


    附圖2  導熱油升溫、脫水、降溫曲線圖 



    相關產品

    • 導熱油爐 導熱油爐
    • 導熱油加熱爐 導熱油加熱爐
    • 導熱油電加熱器 導熱油電加熱器
    • 電加熱導熱油爐 電加熱導熱油爐
    • 導熱油加熱器 導熱油加熱器
    • 燃氣導熱油爐 燃氣導熱油爐
    • 燃氣導熱油爐 燃氣導熱油爐

    掃一掃更精彩!掃一掃更精彩!

    鹽城市科恩機械設備有限公司 版權所有 蘇ICP備15000414號 
    電話:0515-88361930、0515-88361932
    手機:15851052430、18921881932、18921881930 傳真:0515-88311931
    郵箱:yckeen@163.com

    網站地圖
    久久免费经典黄色视频